In un certo senso, nel 2018 abbiamo attraversato il Rubicone. Con il lancio dei nuovi controllori IPLOG-GAMA con il sistema operativo Linux aperto e l'IDE 61131-3, è stata aperta la porta a tutti i clienti creativi che preferiscono sistemi a valore aggiunto.
Logica di controllo
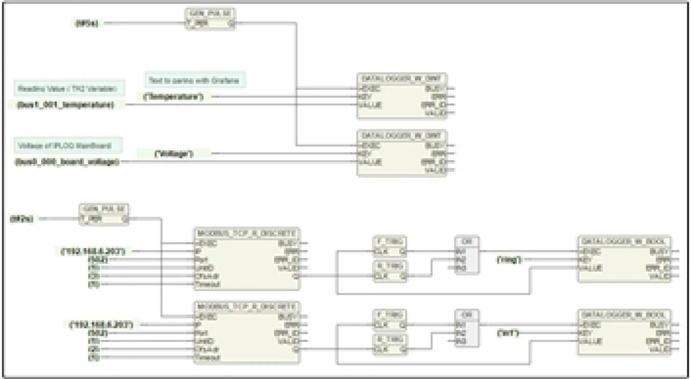
Nell'IDE freeware METEL IEC 61131-3 è possibile creare programmi in linguaggio testuale (ST, IL) e grafico (LD, FBD) utilizzando le centinaia di funzioni e blocchi funzione disponibili. Inoltre, le librerie contengono funzioni specializzate per:
Sicurezza informatica
Nello sviluppo dei controllori IPLOG-GAMA abbiamo posto grande attenzione alla sicurezza. Il software di base include Iptables per l'impostazione del firewall e OpenVPN per l'accesso remoto criptato. Nelle applicazioni mission-critical, consigliamo anche di utilizzare l'applicazione server Radius. In combinazione con LAN-RING, IPLOG impedisce attivamente a tutti gli utenti non autenticati di accedere al sistema e inoltra le informazioni sugli incidenti online alla sovrastruttura (trap SNMP).
Monitoraggio online
Con IPLOG, i vostri sistemi sono sempre a portata di mano. Potete controllare rapidamente il loro stato attuale e la loro cronologia tramite l'applicazione web Grafana. Con l'app mobile per telefoni Android e iOS, è possibile non solo monitorare i sistemi, ma anche controllarli direttamente. Naturalmente, supporta anche il protocollo SNMPv3 criptato per la raccolta e il controllo dei dati da C4 professionale, EQU, SBI, ecc.
